Figure 11 Fuel tank end detail. Several weld passes should be
used to attach the end plates to the seamless tubing.
Tanks made from seamless tubing should not be greater than six
inches in diameter; wall stress is a function of diameter, and at high
stress, specialized design information, not usually available to the
amateur builder, is required. Also, the force on the tank end plates
increases rapidly with tank diameter.
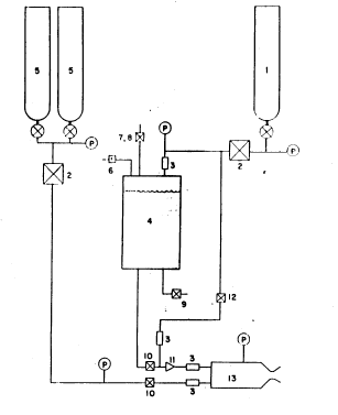
Gaseous Nitrogen Regulator
The purpose of a regulator is to maintain a constant pressure
on the downstream side of the regulator as the pressure in the gas
cylinder on the upstream side decreases. A good quality regulator
will maintain the downstream pressure quite accurately over a range
of gas flow rates as long as the upstream cylinder pressure does not
decrease so as to become too close to the downstream pressure. Thus,
all the gas in the cylinder is not usable since some excess pressure
(hence, gas) is required to drive the gas through, and maintain control
of, the regulator. The flow rate of nitrogen gas required for the
fuel from the tank is relatively small and could be handled by a
regular gaseous oxygen welding regulator equipped with nitrogen
cylinder fittings. However, most welding regulators do not permit
adjustment to the high downstream pressure required for rocket engine
operation. A number of commercial firms (see List of Suppliers) market
regulators for non-welding purposes that are admirably suited for
fuel tank pressurization. Especially attractive is the Grove Mity-Mite
regulator with internal regulation. Inexpensive, special fittings are
required to attach these regulators to the gas cylinder. These
fittings are available from several sources (see List of Suppliers).
Gaseous Oxygen Regulator
The discussion of regulators for gaseous nitrogen service applies to
gaseous oxygen also, except that the regulator should be especially
cleaned for oxygen service and, if possible, metal-to-metal seats
should be used within the regulator. Regulator manufacturers should
be consulted for reccomendations on seat materials for use with
gaseous oxygen in their regulators. Special fittings for attaching
the regulator to the oxygen cylinder are available from the sources
supplying nitrogen cylinder fittings. These sources can also supply
cylinder manifold kits so that two or more oxygen cylinders can be
used simultaneously to achieve long engine run durations.
Propellant Control Valves
The propellant control valves allow the operator to start and
then manually remote-control the flow of each propellant in to the
rocket engine. These valves should be stainless steel needle valves
with Teflon packing or seals. Many manufacturers make this kind of
valve (see List of Suppliers). The valve for gaseous oxygen shoud be
larger than the valve for the fuel line. Engines of the size
discussed in Example Design Calculation should use a 1/4-inch ftel
valve (that is, 1/4 National Pipe Thread line size) and a 1/2-inch
oxygen valve. The tubing actnally entering, and leaving, the valves
need not be this large, but the valves themselves should be as
indicated to afford a range of flow control with minimum pressure drop
across the valve. Since these valves control the flow of propellants,
they should be mounted near the tanks and engine on the test stand,
and operated remotely by means of valve stem extensions (see
discussion on Test Stand).
Other Valves
Other valves required in the feed system include the fuel tank
vent and fill valve, the drain valve, and the nitrogen purge valve.
Inexpensive, high quality ball valves are highly reccomended for these
functions since they offer positive shut-off, easy operation with
handle indication of on or off, and full line opening. Brass or
stainless steel valve bodies with Teflon seats are acceptable, and the
valves may be line or panel mounted (see List of Suppliers).
Check Valves
Check valves permit fluid flow in one direction only. They are
widely used in the aircraft and hydraulic industry and are
manufactured by many companies. l/4-inch line size is recommended for
all functions shown in Figure 10 with the exception Of the gaseous
oxygen line check valve which should feature metal-to-metal seats and
be at least 3/8inch line size. Check valves should be thoroughly
cleaned prior to use and tested to insure that tlle check is working
properly.
Relief Valves
The fuel tank requires a relief device of some type to prevent
tank failure in the event of over-pressurization. While this is high
unlikely, it could happen if the gaseous nitrogen regulator failed to
function or shut-off properly. An adjustable spring-loaded relief
valve is reccomended because it may be set to different pressures as
feed system uses change, and because, if used, does not have to be
replaced. An alternate device is the burst disc which ruptures at a
preset pressure and relieves the overpressure in the tank. Burst
discs require replacement after actuation and are not pressure
adjustable. A different disc must be used for each pressure range
desired.
Fuel Filter
Fuel injection holes on small liquid-fuel rocket engines are
easily plugged with contaminants from tbe fuel tank and control
system. A fuel filter which can filter out particles down to ten
microns in size is highly reccommended and will save tbe amateur
builder much grief when actual testing is started. Several concerns
make small filters suitable for rocket engine feed systems (see List
of Suppliers).
Pressure Gauges
Fuel, oxygen, water, and combustion chamber pressure are
essential measurements for rocket engine operation. Buordon-tube
pressure gauges offer accuracy, ruggedness, low cost, and availability
for this requirement. Numerous manufacturers make these gauges in a
bewildering variety of styles, sizes, and prices. Bronze Bourdon
tubes are recommended since they are fully compatible (when cleaned)
with gaseous oxygen or hydrocarbon fuel and are so widely used that
significant cost savings are possible.
Small (2 1/2 or 3-inch diameter) high pressure gauges similar to
those used on oxygen welding regulators should be used by the amateur
builder for measuring pressure in the high pressure gas cylinders or
manifolds. These gauges can be obtained from a welding supply shop.
Gauges for fuel, oxygen, water, and combustion chamber pressure
should be at least 3 1/2 inch diameter for easv reading, from a
distance. These 3 1/2 Acaloy gauges of Helicoid (see List of
Suppliers) are recommended because of their reliability and low cost.
These gauges are easily panel mounted and make a neat test stand
installation.
Plumbing
Plumbing refers to tbe flow tubes and fittings used to collnect
the components discussed previously. 1/4-inch diameter stainless steel
tubing for the fuel and nitrogen systems and 3/8 inch diameter
stainless tubing for the oxygen line are recommended. Flare fittings
with metal to metal seats are also recommended for joining the tubing
to other components. 1/4 and 3/8 inch diameter copper tubing can also
be used for the fuel, oxygen, and nitrogen supply system but is not as
desirable as stainless steel and is more easily flared. The amateur
builder should use only good flaring tools and should form or bend
tubing only with a tube bender. Where the fittings screw into fuel
tank, valve, or other components having pipe threads, the use of
Teflon tape on the threads is recommended. No other pipe thread
compound should be used, especially on gaseous oxygen components.